5.1 GENERAL
All a.c.
generators must run as nearly as possible at constant speed in order that the
frequency of the generator’s output voltage is held within close limits to the
nominal, which on most platforms is 60Hz and on most shore establishments 50Hz. This applies to both gas-turbine and
diesel-driven sets. The device which
achieves this is called a ‘governor
FIGURE
5.1
GOVERNOR
CONTROL LOOP
A governor is a
speed-sensing device driven by the engine itself or by some mechanical
part such as the gearbox, coupled
directly to it, or else it derives from the engine a signal which represents the engine speed. It actuates directly, or through an
amplifier, the fuel control to the
engine. When, for example, load on the
engine increases, its speed momentarily drops; this is sensed by the governor, which causes the fuel admitted to the
engine to be increased. This in turn increases the engine’s torque
and raises its speed against the new load until it is restored near to its former level. The control system is automatic and forms
a closed loop, like any other
automatic servo system, and is illustrated in Figure 5.1.
The
above description represents the ideal situation; in practice it is achieved
only within certain limits of error which are explained below.
It will
be seen that the governor must maintain the engine speed at some arbitrary
level. The level can be varied at will
by adjusting the governor. This
adjustment is called ‘speed setting’, and the level to which it has been set is
the ‘set-point’. Once so set, the
governor maintains the engine speed at the set-point (within limits of error)
at all loads within the engine’s rating.
Governors
may be mechanical or, more recently, electronic, but the basic control loops
for both are the same.
5.2 MECHANICAL GOVERNORS
The mechanical governor is considered first, as it demonstrates the principles more clearly.
FIGURE 5.2
FLY BALL CENTRIFUGAL GOVERNOR
Figure 5.2 shows probably the
oldest form of engine governor, namely the ‘flyball’ centrifugal type, used
originally on steam and gas engines. It
consists of a pair of heavy balls held by a link mechanism which is driven by
the engine. As the engine rotates, the
balls are thrown outwards by centrifugal force against the normal restoring
force of gravity. There is no amplifier
in this case. As the balls move outwards
they raise a sleeve which, by a suitable linkage, operates to reduce the
opening of the steam or fuel inlet, shown here for simplicity as a butterfly
valve.
When the
engine is at rest there is no centrifugal force, and the balls hang in the
position shown in Figure 5.2(a); the fuel valve is then wide open. When fuel or steam is admitted the engine
starts with a full fuel charge and accelerates.
The balls move outwards, raising the sleeve, and gradually close the
valve until the steam or fuel charge just balances the engine load, at which
point the speed settles down to a steady value, as shown in Figure 5.2(b). The level at which it settles depends on the
set-point. This can be adjusted in
various ways: in Figure 5.2 it is by adjusting the link between the governor and fuel valve. Lengthening it opens the valve wider and so
raises the set speed; shortening it has the opposite effect.
The
steady-running condition is shown in Figure 5.3(a), which is a repeat of Figure
5.2(b). Once the speed has settled at
its set value, any variations of speed without change of load are closely
controlled. An increase causes the balls
to move outwards, so closing the valve a little and reducing fuel to check the
increase (see Figure 5.3(b)). When the
speed has returned to its set value the valve is once again in its former
position. A similar effect will occur,
but in the opposite direction, for any momentary drop in speed.
FIGURE 5.3
EFFECT
OF SPEED AND LOAD CHANGES
The
reaction to a change of load is different. If the load on the engine increases, the
speed at first drops, causing the balls to move inwards. This opens the valve further until the
increased fuel produces increased torque to balance the higher load. The deceleration then ceases, and the speed
settles at a level somewhat lower than it was before (see Figure 5.3(c)). The amount of speed
loss depends on the characteristic of the fuel valve itself - that is, how much
extra fuel it admits for a given loss of speed.
From the
above it is clear that, although a governor ideally holds the speed constant at
its set value, with an increase of engine load it cannot quite achieve
this. This is one of the ‘errors’
referred to in para. 5.1. There is in
theory no such thing as a truly ‘isochronous’ governor, that is one which keeps
the speed absolutely constant at all loads, although modern governors do
approach this condition. Some degree of
error, however small, is necessary for a governor (or indeed for any other
closed-loop servo) to work at all.
Figure 5.4 shows, in graphical form, a typical relationship
between speed and engine load (in kilowatts mechanical). The fall of speed with increase of load is
called ‘droop’ and is typically about 4% from no load to full load for a
mechanical governor. (In Figure 5.4 the slope is
exaggerated.) If the set speed at no
load is, say, 1 800 rev/mm, then at full load it will be only 1 730
rev/mm, and the frequency of the driven generator will have fallen from 60Hz to
57.6Hz. To offset this
the nominal speed to achieve 60Hz could be set at half load, so that the
frequency varied from 61.2Hz to 58.8Hz from no load to full load (±2%).
FIGURE 5.4
GOVERNOR
DROOP
Other
sources of error in a mechanical governor include:
(a) backlash, friction and wear in the flyball
and connecting linkages
(b) time-lag in the flyball mechanism (i.e.
inertia time to take up new position)
(c) time-lag in the amplifier, if fitted
(d) firing stroke delay (diesel engines only)
(e) non-linearity of the fuel rack or valve
(f) twist in the governor drive
(g) inertia of the rotating parts
All
these combine to distort the droop line of Figure 5.4 from its theoretical
straight to a somewhat irregular shape.
Random errors produce a tolerance band about the mean, as shown shaded.
The
effect of most of these errors is self-evident, but three of them need further
explanation. Error (a) is likely to
become worse as wear takes place with the increased life and usage of the
engine. Error (d) occurs only with
diesel engines and is due to the next cylinder not necessarily being ready to
fire at the moment the governor calls for increased (or decreased) speed. Error (f) may occur if the drive from the
engine shaft to the governor is not solid - for example if the drive is taken
from the gearbox. This may produce lag
or even oscillations.
It will
be noted that many of the errors are due to time-lags in various parts of the
governor system loop. These all delay
the response of the engine to a speed error signal from the governor and, if
appreciable, produce the effect of sluggishness.
5.3 MODERN MECHANICAL GOVERNORS
The
flyball system of Figure 5.2 is now seldom used. Instead there
are rotating weights on the governor shaft, controlled by springs instead of by
gravity. This system, however, is still
a centrifugal one, and the displacement of the weights still actuates the fuel
valve or rack. Instead of the direct
linkage of Figure 5.2, most modern mechanical governors use a hydraulic
linkage, which is more positive in its action and less liable to backlash and
wear. Oil pressure is obtained from a
pump driven by the engine or from an auxiliary motor-driven pump, and it fails
safe by causing the fuel valve to close if oil pressure fails. The hydraulic system acts as the ‘amplifier’
of Figure 5.1 between the speed sensor and the fuel valve. It operates the valve by a hydraulic
actuator, which converts the governor signal into a hydraulic thrust.
5.4 ELECTRONIC GOVERNORS
Because
of the unavoidable errors, including the large inherent droop, of mechanical
governors an entirely new type was developed and is now in general use
throughout all platforms and most shore installations. This is the ‘electronic governor’, and those
which are found on most platforms are of the ‘Woodward’, ‘Speedtronic’ or
‘Rustronic’ type. It must be emphasised,
however, that the governing principles set out in block form in Figure 5.1 apply just as much to an electronic governor as to a mechanical one.
In an
electronic governor all linkages, except the final actuator stage, are
electrical and therefore not subject to backlash or wear. Consequently a much greater accuracy can be
achieved, and a droop of ½% (as compared with 4% for a mechanical governor) is not
unusual. Moreover, because of lack of
wear, an electronic governor is very consistent in its performance.
One
essential difference of detail is that speed is sensed by an inductor-type
tacho-generator consisting of an iron toothed wheel rotating past fixed
coils. The varying flux as
FIGURE 5.5
ESSENTIAL ELEMENTS
OF AN ELECTROHYDRAULIC GOVERNOR
the teeth pass the coils induces in them an emf at a frequency directly
proportional to the speed. The other
main difference is that the former mechanical or hydraulic linkage is replaced
by simple electrical connections (apart from an electrohydraulic actuator
referred to below); these have no backlash and are not subject to friction or
wear.
The
varying-frequency signal is processed and amplified by electronic circuits, and
also mixed with certain other signals, to give an electrical output signal
representative of the fuel input required.
It is converted to a hydraulic signal through a pilot solenoid valve in
an electrohydraulic actuator. This is,
in effect, a further amplifying stage, and the actuator drives the liquid fuel
or fuel-gas valve. The hydraulic oil
pressure is derived from an engine-driven pump when the set is running, and
from an auxiliary pump when it is at rest or running slowly.
The basic
system is shown in Figure 5.5. The
closed loop should be compared with the block diagram of Figure 5.1.
5.5 TYPICAL SINGLE SHAFT GAS TURBINE GOVERNOR
The
foregoing is a general description of an electronic governor. As applied to various gas turbines and diesel
engines the arrangements differ in detail, but the principles remain the same.
FIGURE 5.6
TYPICAL SINGLE SHAFT
TURBINE SPEED CONTROL
The
installation for a typical single-shaft gas turbine is shown in simplified form
in Figure 5.6. It uses the magnetic
speed-sensing pick-up and hydraulic actuator already described. A special feature, however, is the refinement
of load sensing.
It has
already been explained how various time-lags in the control loop delay the
response of the system to a control signal.
One of these is the inertia of the rotating parts. In a single-shaft set
this is considerable, consisting as it does of the compressor and turbine unit
(running at high speed), the gearbox and the generator itself. When there is a sudden increase of load, the
rotating mass decelerates relatively slowly because of its high inertia, and
there is an appreciable delay before the speed has dropped sufficiently for the
sensor to initiate governing action; there are further time-lags in the control
loop before the hydraulic actuator admits more fuel. All this amounts to a slow response. By making the governor sense the load change
when it occurs, and so anticipate the speed drop, the correcting action can be
started earlier and the overall speed of response quickened.
In the
system illustrated the electronic processor, in addition to receiving the speed
signal from the sensor, receives also a load signal from a wattmetric element
on the output side of the generator, as shown in Figure 5.6. These two signals are mixed in the correct
proportions - an advantage of electronics - and are balanced against the ‘set
speed’ signal put on manually. The
difference, or ‘error’, causes the actuator to respond to the combined
speed/load error signal.
The gas
turbine illustrated here is assumed to be dual-fuelled, and the hydraulic
actuator controls both the liquid fuel and fuel-gas valves.
5.6 SINGLE SHAFT OVERSPEED PROTECTION
The
normal governor control system should prevent excessive speed, but it is covered
by a ‘back-up overspeed’ system in case it should fail. This is similar to the normal speed governor
system, except that it operates a shutdown valve instead of the actuator. There is a completely separate magnetic
pick-up and electronic amplifier, with a speed setting of about 110%. At this speed the amplifier produces a signal
which shuts down the whole engine by allowing the contactors in the circuits of
the solenoid-operated shutdown fuel valves to open (a ‘fail-safe’
arrangement). This is shown in Figure 5.6.
5.7 TYPICAL TWO SHAFT GAS TURBINE GOVERNOR
The
installation for a typical two-shaft gas turbine is shown in simplified form in
Figures 5.7 and 5.8. Most of such sets installed on platforms
operate on single fuel (gas) only, but some have been modified to run on gas or
liquid fuel. The governor uses a
magnetic speed-sensing pick-up and an electrohydraulic actuator as already
described, but as the turbine has two shafts it has certain other refinements
added.
The
governor control system for a two-shaft turbine was shown basically in Chapter
1, Figure 1.7. Speed is sensed from the
output shaft driven by the power turbine, but fuel control is applied to the
gas generator only, which runs at a speed different from that of the power
turbine, the difference depending on the generator loading. As the gas-generator turbine runs free, it
has relatively low inertia and responds quickly to fuel input changes, so load
sensing as applied to the single-shaft turbine is not needed.
The main
control requirement is to maintain constant speed of the power turbine. Other limitations are, however, necessary to
ensure that the various limits of the engine’s rating are not exceeded. It is arranged that the limitation requiring
the least power from the engine, and therefore least fuel, is the one in
control.
FIGURE 5.7
TYPICAL
TWO SHAFT TURBINE SPEED CONTROL (INPUTS)
Figures 5.7 and 5.8 show, in block form, the speed control system
and the limitations which are applied to it.
They also show how the predominant speed control signal is taken through
a chain of electronic and hydraulic units to position the fuel-gas control
valve.
At the
top of Figure 5.7 is the Power Turbine Speed element. It has the automatic magnetic speed-sensing
unit which gives a signal proportional to the power turbine speed. It is compared with the demanded, or
‘set-point’, speed, and a difference signal is passed on to the output chain.
Next is
the Manual Speed Control element. When
this is selected the manually set speed signal is passed direct to the output
chain.
The
third element is the Gas-generator Speed limitation. Its speed is sensed by a magnetic pick-up
similar to that on the power turbine shaft, but it is purely an overspeed
device. The sensed speed signal is compared
with a preset maximum allowable speed setting for the gas generator. If the actual speed exceeds the allowable,
the signal to the output chain is reduced to a level which reduces the
gas-generator speed to below the allowable limit.
The
fourth element is the Temperature Control limitation. Thermocouples disposed around the
gas-generator exhaust duct detect exhaust temperature. Their signals are averaged and compared with
a preset maximum allowable temperature.
If the actual temperature exceeds the allowable, the signal to the
output chain is reduced to a level which keeps the temperature below the
allowable limit.
The
fifth element is the Acceleration limitation.
If during starting the acceleration is too great, it not only causes
excessive temperature but may take other quantities outside their designed
limits. This unit, whose level is
preset, takes over only during the acceleration period and limits the fuel rate
until the speed has reached 94% of maximum.
At that point it is taken out of circuit, leaving the other limiting
circuits to exercise their individual controls.
The
sixth element is the Base Load limitation.
If two or more generators are running in parallel and it is desired that
one of them (the ‘base load’ machine) should carry a constant load and that the
others should carry all loads above a certain base load maximum, this element
is used. It is brought into action only
when the ‘Base Load’ switch is made. The
maximum base load level is preset and, as soon as the load reaches this point,
the signal to the output chain is locked so that the machine can deliver no
further load even though in parallel with the others. Generators on platforms are not usually
operated in this manner; it is preferred that they share the load equally or in
proportion to their sizes (see manual ‘Electrical System Control’). This feature, though available, is not
therefore used.
FIGURE 5.8
TYPICAL TWO SHAFT TURBINE SPEED CONTROL
(ELECTROHYDRAULIC LOOP)
The
seventh element is the Peak Load limitation.
It is similar to the Base Load Limit but is preset to the maximum
allowable peak load for the turbine. If
any attempt is made to exceed this load, the signal is locked, permitting no
further increase of fuel.
At the
bottom is the element for the Idle Clamp (Gas Generator) limitation. This is in operation while the speed of the
gas generator is below idling level - e.g. when starting from rest. At such speeds it prevents all other controls
operating. When the gas generator has
reached its correct idling speed (15%) the set is ready for acceleration. The Idle Clamp is then automatically
disconnected, allowing all the other controls to work normally.
All
these individual control signals are fed into a ‘Least Gate’, shown tinted in
Figure 5.7. This is a unit consisting
of diodes which select whichever of the eight controls listed above is
producing the greatest signal. This is
normally the speed signal. That signal
alone is automatically selected, and all the others are blocked off by the
diodes. (All the control signals are in
fact of negative polarity, and the stronger the signal, the less negative it
becomes - hence the name ‘Least Gate’.)
For example, if the set is being controlled automatically, as normal, by
the power turbine speed (through diode D1), only that diode is conducting, and
all the others are blocked. If now the
temperature limit is exceeded, diode D4 conducts and takes over, and all the
others, including the speed diode D1, are blocked.
The
selected output signal from the Least Gate is passed through an Increase Rate
Limit network, which limits the rate at which a power increase can be demanded
without interfering with the normal governor action. From here it passes to the main Output Amplifier
where it is compared with a feedback or ‘reset’ signal from the pressure of the
gas-generator exhaust, which is proportional to the demanded speed. The difference between these two, or ‘error’,
is fed to a Power Amplifier and thence to the Electrohydraulic Actuator which
converts the electrical into a hydraulic pressure signal. This moves a hydraulic Servo Limiter (a
hydraulic relay) which in turn moves the fuel valve (or fuel valves in the case
of dual-fuelled turbines) to admit more, or less, fuel to the turbine. It continues to move the valve until the
gas-generator pressure feedback just balances the governor’s demand signal and
the error disappears. The fuel valve
then stops in its new position.
5.8 TWO SHAFT AUTO AND MANUAL SPEED CONTROL
If the automatic
system described above becomes faulty or if for any other reason direct control
is desired, the governor can be cut out (but not the other limitations) and the
speed controlled by hand. This is done
by an ‘Auto/Manual’ changeover switch and ‘Raise’ and ‘Lower’ pushbuttons on the
local control panel.
There is
a risk, when changing from auto to manual, that the manual setting may not at
that moment match that of the automatic, and there would follow a gross change
of speed as the fuel valve setting changed abruptly. There is a built-in automatic circuit to
prevent this, but normally when changing over from auto to manual the manual
setting should first be trimmed to match the auto. Matching is normally indicated by an
Auto/Manual Balance Meter on the Local Control Panel.
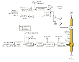
5.9 TWO SHAFT OVERSPEED PROTECTION
Overspeed
protection of this particular gas generator is already covered in para. 5.7 and Figure 5.7, diode D2. For the power turbine there are two separate
overspeed devices, one electronic and one mechanical, both completely
independent of the main speed control.
Both are shown in Figure 5.8.
The
electronic overspeed system consists of a separate magnetic pick-up similar to
that for normal speed sensing. The
signal from this is compared in an amplifier with a preset voltage representing
the critical overspeed level; if it exceeds it a signal is passed to an
Electronic Overspeed Trip unit which de-energises the solenoid-operated valve
by allowing two contactors in series to open and cut off the fuel (a
‘fail-safe’ arrangement). These
contactors and the solenoid are all energised while the set is running.
Separate
from this is a mechanical overspeed unit which is basically a centrifugal
type. At an overspeed setting slightly
in excess of that for the electronic one, a spring-restrained bolt flies out
under centrifugal force. It actuates a
trip lever mechanically and thence a relay and the main tripping
contactors. The mechanical overspeed
trip acts as a back-up for the electronic.
Either
one can, if required for example for maintenance, be isolated by a ‘3-position’
switch on the local control panel for testing, while leaving the other
operative. The switch is marked: ‘Mech.
Override/Normal/Elec. Override’. The
machine is thus never left without overspeed protection.






.jpg)
.jpg)
Great post! Great Waters is highly recommended for anyone seeking reliable Gas Engineering Service UAE. Their expertise, innovative approach, and commitment to safety make them a trusted partner for industrial and marine engineering projects. Visit this article for more!
ReplyDeleteGas Engineering Service UAE